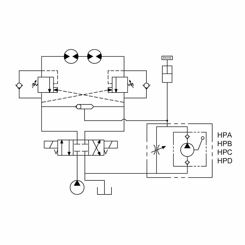
Hand Pumps

Typical application for the HPA, HPB, HPC, and HPD hand pumps is to supply pressure to release brake pressure for towing.

 CodeLPMBARSizeDatasheet.STP.DXF
K-DEHPL40 K-DEHPD44cc/stroke28010  
Hand Pump (2 to 1)
Hand Pump D-DEHPA6cc/stroke3410
Hand Pump (1 to 2)
Hand Pump D-DEHPB6.4cc/stroke21010
Hand Pump (1 to 2)
Hand Pump D-DEHPC6cc/stroke3410
Hand Pump (2 to 1)
Hand Pump D-DEHPD6.4cc/stroke21010
Hand Pump (2 to 1)
D-DEHPE6.4cc/stroke21010
Hand Pump (1 to 2)
D-DEHPF6.4cc/stroke21010
Hand Pump (2 to 1)
K-DEHPL40 K-DEHPD88.8cc/stroke21010  
Hand Pump (2 to 1)

 

Warning: The specifications/application data shown in our catalogs and data sheets are intended only as a general guide for the product described (herein). Any specific application should not be undertaken without independent study, evaluation, and testing for suitability.